13. Lesson: Cảm biến khói
Giới thiệu
Trong dự án này, chúng ta sẽ tìm hiểu cách xây dựng mạch cảm biến khói bằng micro bit. Đây là cảm biến không chỉ nhạy cảm với khói mà còn nhạy cảm với khí dễ cháy.
Cảm biến khói báo cáo khói theo mức điện áp mà nó tạo ra. Càng có nhiều khói thì điện áp nó tạo ra càng lớn. Ngược lại, càng tiếp xúc ít khói thì điện áp tạo ra càng ít.
Bộ phận cần thiết
1x vi:bit
1x Cáp USB Micro B
Đột phá 1x micro:bit (có Tiêu đề)
1x Bảng mạch
Dây nhảy 5x
Cảm biến khói 1x
1x Bộ rung hoạt động
Giới thiệu về cảm biến khói

Cảm biến khói rất nhạy cảm với khói và các loại khí dễ cháy sau:

LPG
Butan
Propane
Mêtan
Rượu bia
Hydro
Điện trở của cảm biến là khác nhau tùy thuộc vào loại khí.
Cảm biến khói có chiết áp tích hợp cho phép bạn điều chỉnh độ nhạy của cảm biến theo mức độ chính xác mà bạn muốn phát hiện khí.
Đặc trưng
1. Phạm vi phát hiện rộng 2. Độ nhạy cao và phản hồi nhanh 3. Tuổi thọ cao và ổn định 4. Mạch truyền động đơn giản Do thời gian phản hồi nhanh và độ nhạy cao, các phép đo có thể được thực hiện càng sớm càng tốt. Độ nhạy của cảm biến có thể được điều chỉnh bằng cách sử dụng chiết áp.
Điều kiện làm việc tiêu chuẩn
Biểu tượng
Tên tham số
Điều kiện kỹ thuật
Bình luận
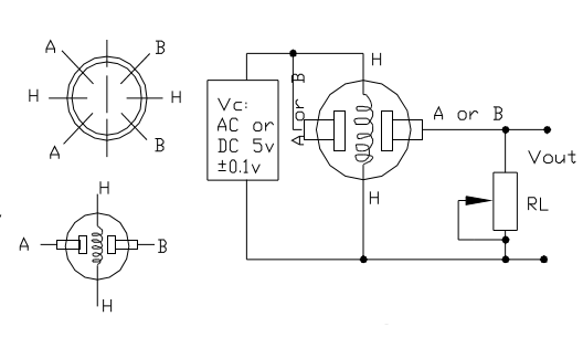
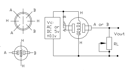
V C
Điện áp mạch
5V±0,1
AC hoặc DC
V H
Điện áp sưởi ấm
5V±0,1
AC hoặc DC
RL _
Chịu tải
có thể điều chỉnh
RH _
Điện trở nóng
33Kohm±5%
Nhiệt độ phòng
PH _
Tiêu thụ sưởi ấm
Dưới 800mW
Điều kiện môi trường
Biểu tượng
Tên tham số
Điều kiện kỹ thuật
Bình luận
ĐẾN _
Nhiệt độ hoạt động.
-20°C-50°C
T S
Nhiệt độ lưu trữ.
-20°C-70°C
RH
Độ ẩm tương đối
<95%
Ô 2
Nồng độ oxy
21%(điều kiện tiêu chuẩn) Nồng độ oxy có thể ảnh hưởng đến độ nhạy
Giá trị tối thiểu là 2%
Đặc điểm độ nhạy
Biểu tượng
Tên tham số
Điều kiện kỹ thuật
Bình luận
R S
Điện trở cảm biến
3Kohm-30Kohm (1000ppm iso-butan)
Phạm vi phát hiện nồng độ: 200ppm-5000ppm LPG và propan 300ppm-5000ppm butan 5000ppm-20000ppm metan 300ppm-5000ppm H 2 100ppm-2000ppm Rượu
α (3000ppm/1000ppm iso-butan)
Tỷ lệ độ dốc nồng độ
.60,6
Điều kiện phát hiện tiêu chuẩn
Nhiệt độ: 20°C±2°C VC: 5V±0,1 Độ ẩm:65%±5% VH:5V±0,1
Thời gian làm nóng trước
Hơn 24 giờ
Làm thế nào nó hoạt động?
Mô-đun này có cảm biến điện hóa, giúp thay đổi điện trở đối với các nồng độ khác nhau của các loại khí khác nhau. Cảm biến được mắc nối tiếp với một biến trở để tạo thành mạch chia điện áp, biến trở dùng để thay đổi độ nhạy. Khi một trong các phần tử khí nêu trên tiếp xúc với cảm biến sau khi gia nhiệt, điện trở của cảm biến sẽ thay đổi. Sự thay đổi điện trở sẽ làm thay đổi điện áp trên cảm biến và vi điều khiển có thể đọc được điện áp này. Giá trị điện áp có thể được sử dụng để tìm điện trở của cảm biến bằng cách biết điện áp tham chiếu và điện trở của điện trở khác. Cảm biến có độ nhạy khác nhau đối với các loại khí khác nhau. Đường cong đặc tính độ nhạy được trình bày dưới đây đối với các loại khí khác nhau. 
Điện áp mà cảm biến tạo ra thay đổi tương ứng với mức độ khói/khí tồn tại trong khí quyển. Cảm biến tạo ra điện áp tỷ lệ thuận với nồng độ khói/khí.
Nói cách khác, mối quan hệ giữa điện áp và nồng độ khí như sau:
Nồng độ khí càng lớn thì điện áp đầu ra càng lớn
Nồng độ khí càng thấp thì điện áp đầu ra càng thấp

Cơ chế làm việc
Đầu ra có thể là tín hiệu tương tự (A0) có thể được đọc bằng đầu vào tương tự của Arduino hoặc đầu ra kỹ thuật số (D0) có thể được đọc bằng đầu vào kỹ thuật số của Arduino.
Lưu ý: Giá trị cảm biến chỉ phản ánh xu hướng gần đúng của nồng độ khí trong phạm vi sai số cho phép, nó KHÔNG thể hiện nồng độ khí chính xác. Việc phát hiện một số thành phần nhất định trong không khí thường đòi hỏi một thiết bị chính xác và đắt tiền hơn, điều này không thể thực hiện được chỉ bằng một cảm biến khí. Nếu dự án của bạn nhằm mục đích đạt được nồng độ khí ở mức rất chính xác thì chúng tôi không khuyên dùng cảm biến khí này.
Sơ đồ nối dây cho dự án
Kết nối cảm biến khói với micro bit như sau:
Cảm biến khói
Đột phá Microbit
VCC
+5V
GND
GND
D0
P0
Kết nối bộ rung hoạt động với micro bit như sau:
Bộ rung đang hoạt động
Đột phá Microbit
+
P5
GND
GND

Chạy tập lệnh của bạn
Nếu bạn không quen với việc viết mã, đừng lo lắng. Đầu tiên, bạn có thể nhập liên kết này: https://makecode.microbit.org/reference để lấy tham chiếu về khối microbit.

Sao chép và dán hoặc tạo lại mã sau vào trình chỉnh sửa MakeCode của riêng bạn bằng cách nhấp vào Tùy chọn “Chỉnh sửa” ở góc trên bên phải của cửa sổ trình soạn thảo. Bạn cũng có thể tải xuống ví dụ này bằng cách nhấp vào nút tải xuống ở góc dưới bên phải của cửa sổ mã.
Kết quả
Nếu cảm biến khói phát hiện khói gần đó, còi hoạt động sẽ phát ra tiếng bíp; nếu không nó sẽ không phát ra âm thanh.

Last updated

